ですが、昨日の第2動輪のクランクピンは最初に装着すべきでした。後から接着剤をつけて差し込むのは、周りに接着剤がついてNG。ロッドの取り付けの時に第2動輪→第1、4動輪とすべきでした(反省)、取り説はそのようにしましたよ。

つまりこの状態で走ればほぼ完成なのです。

コッペルバルブギヤのおさらい。

本機はバルブロッドの先(図の57)は省略して、58がそのままシリンダーブロックに突っ込むのは簡略化でご容赦。ツッコミもご容赦。
23,22,71を組みます。

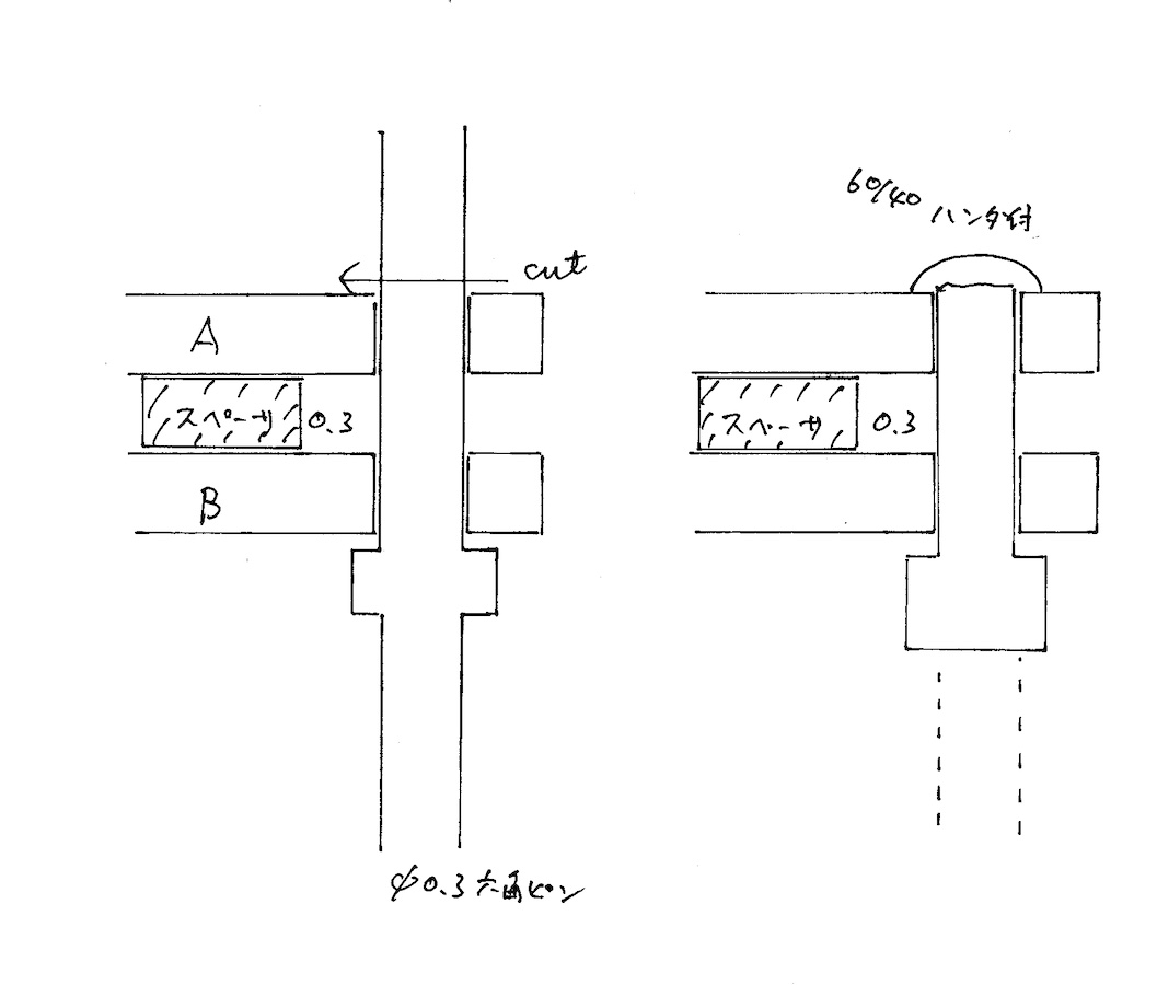
こうやるのですよ。

スペーサーはアルミ箔で十分です。
バルブロッドの受けをハンダ付け。

床板に0.6×0.4パイプをハンダ付け。位置は第2動輪真上です。

バルブロッドを取り付け。この辺はもはやビョーキ。

バルブロッドは11ミリでカットして、少しずつ短くして引っかからないところでやめます。

出来た〜〜〜〜〜。

ムフフフ!

うんカッチョエー!キャブから見えるギヤ類をなんとかせねば。
というわけで、試作は無事完成し、取説の画像も収録しました。あとは取説を完成させて、袋詰めですね。何とか軽便祭には間に合いそうです。
手前味噌ながら、このDコッペルは先のコッペルマレーよりは遥かに作り易い。シリンダーブロックの孔あけ済みだし、ビスもすべてM1.4にしました。つまり、このDコッペルを作ってからコッペルマレーに挑戦してくださいということです。コッペルマレーも完成させた人はマレーのようなので・・・・。